US12474150 - Magnetic-key safety interlock system

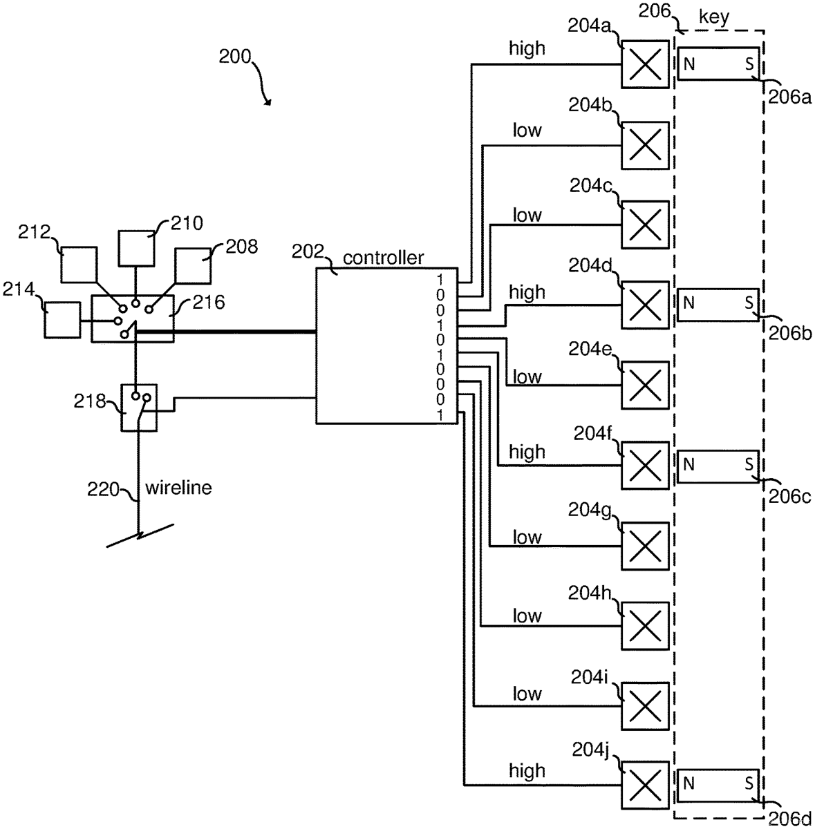
The patent describes a magnetic-key safety interlock system designed for explosive operations, utilizing an array of magnet sensors and magnets to control the activation of electrical signals to explosives based on specific states. This system ensures that explosives can only be activated in predetermined states, enhancing safety by preventing unintended electrical signals from reaching the explosives.
Claim 1
1 . An interlock system comprising: (a) a first electrically controllable switch having at least two positions; (b) a second electrically controllable switch having at least two positions; (c) a magnet-sensor array comprising at least three magnet sensors arranged in a geometric array, wherein each magnet sensor has at least two states, each state corresponding to a unique electrical output; and (d) a controller electrically connected to the magnet-sensor array, to the first electrically controllable switch, and to the second electrically controllable switch; (e) wherein the controller is configured to: (i) determine a presence state of the magnet-sensor array by measuring, for each of one or more of the at least three magnet sensors, the electrical output of that magnet sensor; (ii) determine, based on the presence state of the magnet-sensor array, a presence-state position for the first electrically controllable switch; (iii) determine a presence-state electrical signal to provide to the first electrically controllable switch to set the first electrically controllable switch in the presence-state position; and (iv) provide the presence-state electrical signal to the first electrically controllable switch to set the first electrically controllable switch in the presence-state position. (a) a first electrically controllable switch having at least two positions; (b) a second electrically controllable switch having at least two positions; (c) a magnet-sensor array comprising at least three magnet sensors arranged in a geometric array, wherein each magnet sensor has at least two states, each state corresponding to a unique electrical output; and (d) a controller electrically connected to the magnet-sensor array, to the first electrically controllable switch, and to the second electrically controllable switch; (e) wherein the controller is configured to: (i) determine a presence state of the magnet-sensor array by measuring, for each of one or more of the at least three magnet sensors, the electrical output of that magnet sensor; (ii) determine, based on the presence state of the magnet-sensor array, a presence-state position for the first electrically controllable switch; (iii) determine a presence-state electrical signal to provide to the first electrically controllable switch to set the first electrically controllable switch in the presence-state position; and (iv) provide the presence-state electrical signal to the first electrically controllable switch to set the first electrically controllable switch in the presence-state position. (i) determine a presence state of the magnet-sensor array by measuring, for each of one or more of the at least three magnet sensors, the electrical output of that magnet sensor; (ii) determine, based on the presence state of the magnet-sensor array, a presence-state position for the first electrically controllable switch; (iii) determine a presence-state electrical signal to provide to the first electrically controllable switch to set the first electrically controllable switch in the presence-state position; and (iv) provide the presence-state electrical signal to the first electrically controllable switch to set the first electrically controllable switch in the presence-state position.
Google Patents
https://patents.google.com/patent/US12474150
USPTO PDF
https://image-ppubs.uspto.gov/dirsearch-public/print/downloadPdf/12474150